Содержание:
- Сооружение водопровода из колодца
- Монтаж водопроводных труб
- Электропитание
- Заключение по теме
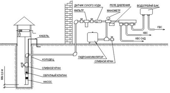
Если в дачном поселке нет центральной водопроводной сети, то источниками водоснабжения становятся или пробуренная скважина, или выкопанный колодец. С последним проблем меньше в плане его сооружения, потому что все можно сделать своими руками, плюс, небольшие затраты на приобретение необходимых материалов. Но вопрос сегодня многие дачники ставят так – хочу иметь на даче полноценный водопровод, который бы подавал воду на потребительные приборы под давлением. То есть, все сегодня хотят жить за городом, но иметь под рукой все плоды цивилизации. Поэтому стоит разобраться в такой непростой теме, как схема водопровода в частном доме от колодца.


В принципе, любая водопроводная схема – это комплекс сооружений, в который входят:
- источник воды, он же является водозаборным сооружением, в нашем случае его функции будет выполнять колодец;
- трубная система, по которой вода будет подаваться от источника до дома;
- трубная разводка внутри дома, разделяющая поток воды по потребителям;
- между частями разводки обязательно устанавливается накопительная емкость, это на тот случай, если источник воды на время иссякнет или отключится подача электроэнергии на насосную установку:
- сама насосная установка, которая может быть установлена в сам колодец, это нанос погружного типа, или поверхностная модель, устанавливаемая на поверхности рядом с колодцем;
- система водоочистки, в которую входит несколько разновидностей фильтров, отвечающих за очистку поднимаемой из колодца воды.
Глядя на все это, становится понятным, что схема водопровода на даче из колодца не такая уж и простая, как кажется на первый взгляд. Конечно, можно ее упростить, к примеру, не устанавливать систему водоочистки. Только гарантировать высокую чистоты жидкости уже никто не будет. Поэтому не стоит все упрощать, ведь от качества воды зависит здоровье людей. Поэтому оставляйте все, так как есть, и постарайтесь правильно провести монтажные работы, от которых зависит корректная работа всей системы.


Сооружение водопровода из колодца
Не будем останавливаться на строительстве самого колодца. Единственное, что надо отметить по этому поводу, это расстояние от него до дома. Все дело в том, что насосы выбираются по двум техническим характеристикам: мощности – это объем подаваемой воды за один час, и напора – это высота подъема воды.
Если колодец будет выкопан далеко от дома, то придется в него для водопровода устанавливать насос с большим напором. Потому что надо будет качать воду не только с глубины, но и в длину по проложенным трубам. При этом соотношение вертикального подъема к горизонтальному составляет 1:10.


Приведем пример. Если напор насоса по паспорту составляет 20 м, то он может одновременно поднимать воды из глубины 10 м и проталкивать ее по горизонтали на расстояние 100 м. То есть, получается так, что он может или поднимать воду из глубины 20 м, или прогонять ее по горизонту на 200 м. Комбинации можно подбирать из расчета глубины самого колодца.
Поэтому, чем ближе колодец располагается к дому, тем меньшего напора придется приобретать насосное оборудование. При этом существуют определенные нормы расположения самого сооружения. От фундамента дома он должен находиться на расстоянии 5 м, от канализационных колодцев, ям и септиков – 30 м.
Монтаж водопроводных труб
В независимости от того, какой насос будет устанавливаться в систему водоснабжения дачи от колодца, лучше всего использовать для монтажа трубной разводки изделия из пластика. Они легко соединяются между собой, их легко подогнать под необходимые размеры. Они не ржавеют и не влияют на проходимую по ним воду. Срок эксплуатации пластикового водопровода – не меньше 50 лет.


Теперь что касается схемы водопровода от колодца. Оптимальный вариант – напрямую без поворотов, искривлений и других препятствий. Это, во-первых, упрощает сам монтажный процесс. Во-вторых, уменьшает расход требуемых материалов. То есть, уменьшается количество фитингов и трубы.
Есть два способа провести водопровод от колодца: закрытый и открытый. Первый – это трубная разводка укладывается в землю, для чего производится копка траншей под трубы. Второй – это когда трубы укладываются по грунту или по стойкам на определенной высоте. Открытая прокладка обычно используется только в том случае, если водопровод будет использоваться только в теплое время года. На зиму его демонтируют, а элементы ( насос и трубы) складируют в какое-нибудь помещение. Кстати, в открытой водопроводной системе можно использовать не трубы, а шланги.
Если дача эксплуатируется круглый год, то оптимально – использовать закрытую водопроводную сеть. Поэтому от колодца необходимо до дома прокапать траншею, в которую труба и будет уложена. Основное требование – это утепление самих труб, которое производится специальными материалами в виде цилиндров. На сегодняшний день это лучший вариант теплоизоляции.


В принципе, внешняя схема водопровода в частном доме от колодца достаточно проста, и не требует особых знаний и умения. Все, что требуется, это грамотно провести установку насоса, монтаж трубопровода и соединение их между собой.
Внутренняя разводка с установкой фильтров
Это более сложная система, потому что она многоплановая. То есть, в ней содержится большое количество элементов, плюс сама схема может быть очень сложной и раскиданной по нескольким помещениям, где установлены сантехнические приборы. Если загородный дом состоит из нескольких этажей, то схема усложняется в несколько раз.


Итак, первое, что необходимо установить, это накопительная емкость. Она может быть разных размеров, с разным объемом, все зависит от требований хозяина дома. Главное – найти правильное место, куда ее надо будет устанавливать. Вариантов на самом деле много.
- В подвале дома.
- На чердаке.
- В любом другом помещении дачи.
- Около дома, если нет других свободных помещений. Тогда придется емкость утеплить и закрыть хотя бы навесом.
Преимущество чердачного помещения состоит в том, что, находясь на определенной высоте, вода будет самотеком подаваться на потребители под определенным давлением, соответствующим той самой высоте. Если бак устанавливается в подвал или на уровне пола на даче, то возможно придется устанавливать после водосборного резервуара дополнительный насос.
Внимание! Накопительная емкость – это не только сборник воды, это своеобразный фильтр, в котором вода будет отстаиваться. Поэтому специалисты рекомендуют устанавливать не одну емкость, а две, соединяя их переливом.


Вместо накопительных баков можно установить в схему водопровода от колодца гидроаккумуляторы. Это даст возможность отказаться от дополнительного насоса. К тому же этот агрегат можно устанавливать в любом месте, потому что он сам своей конструкцией создает давление воды за счет того, что внутри его бака располагается резиновая емкость (мембрана), куда вода и заливается. Между стенками резиновой емкости и металлического корпуса бака закачивается воздух. Вода, попадая в емкость из резины, начинает ее расширять, тем самым сдавливая воздух. Последний в свою очередь давит на стенки резины, создавая тем самым давление.
Внимание! Необходимо отметить, что объем мембранного бака варьируется от 20 до 1000 литров, так что есть возможность точно подобрать его под требуемые нужды.
Теперь к вопросу водоочистки. Все зависит от того, какой чистоты вода будет поступать в дом из колодца. Если она достаточно чистая, то можно обойтись небольшими фильтрами, благо сегодня их разнообразие такое большое, что выбрать просто есть из чего. Специалисты советуют устанавливать фильтры тройной очистки под раковину, из которой воду будут набирать для питья. Можно установить фильтрующие элементы на трубопровод, который отходит от накопительной емкости. И этого буде достаточно.
Хотя надо отметить и тот факт, что очищать воду из колодца надо еще на стадии ее забора. Поэтому колодец оснащается донным фильтром, состоящим из нескольких слоев натуральных фильтрующих материалов: песок и щебень. Чаще всего сама толщина донного фильтра варьируется в диапазоне 40-50 см, а это достаточно внушительная величина, которая уже очищает воду от большого количества примесей. Обязательно устанавливается сетчатый фильтр на всасывающем патрубке насоса. Он не пропустит песок и взвешенные частички грязи размерами более 2-5 мм.


Электропитание
Схема колодец-дом будет неполной, если не позаботиться об электропитании насосной установки. Оптимальный вариант, в принципе, один – провести питающий кабель к насосу от распределительного щитка дома. При этом прокладку проводов надо проводить по самой водопроводной схеме, то есть, привязывая его трубе. Но есть в схеме проводки и свои тонкости.
- В распределительном щите под кабель для насоса устанавливается отдельный автоматический выключатель и отдельный УЗО.
- Для построения линии электропитания можно использовать металлические металлические короба DKC. Таким образом, вы самым надежным образом защитите коммуникации от случайного повреждения. Для прокладки кабеля под землей используйте специальную гофрированную трубу.
- Все соединительные стыки хорошо изолируются.
- Блок автоматики можно установит в распределительном щите, можно установку провести отдельно рядом с местом входа кабеля в дом. В общем, подойдет любое место, главное – свободный подход.
Для монтажа линии электропитания можно использовать
для построения надежных кабельных трасс любой сложности на объектах промышленного, гражданского и коммерческого назначения. В состав системы входят листовые («S5 Combitech»), лестничные («L5 Combitech»), проволочные («F5 Combitech») и тяжелые металлические лотки («U5 Combitech»), монтажные элементы и опорные конструкции («B5 Combitech»), а также система крепежа («M5 Combitech»).


Заключение по теме
Многие задают вопрос, который касается насоса в схеме водопровода на даче от колодца. Какой лучше: погружной или поверхностный. Есть у поверхностного одно достоинство, которое становится причиной выбора. Это возможность установить его внутри дома. То есть, можно собрать все элементы водопроводной сети в одном месте, что облегчает их обслуживание и ремонт. К самому колодцу придется подвести лишь внешний водопровод и опустить трубу ниже зеркала воды. Конечно, обязательно на конец трубы устанавливается сетчатый фильтр.
Но данное предпочтение не является рекомендуемым, потому что у погружного насоса свои достоинства. К примеру, он дешевле. А это иногда определяющий критерий выбора. Поэтому, собирая схему колодец-дом, необходимо все взвешивать, учитывать все плюсы и минусы элементов. Только так можно сэкономить и создать качественно работающий водопровод.