Котельная
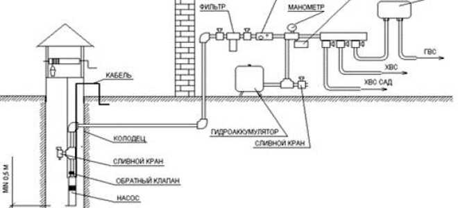
Особенности принципиальной схемы водопровода в частном доме от колодца
Содержание: Сооружение водопровода из колодца Монтаж водопроводных труб Электропитание Заключение по теме Если в дачном поселке нет центральной водопроводной сети,...
Крот – проверенное средство для прочистки труб
Содержание: Почему возникает засор в трубах? Состав препарата Крот Формы выпуска препарата Крот Преимущества препарата Инструкция по использованию средства для...
Нормативы расстояния от колодца до дома на загородном участке
Вопрос, где копать колодец, чтобы точно быть уверенным, что вода в нем будет чистой и в большом количестве, волнует тех,...
Как быстро и эффективно прочистить канализацию в домашних условиях
Содержание: Что провоцирует появление засора? Простые способы борьбы с засором Методы прочистки труб Инструменты для механического способа Препараты для химической...
Несколько способов сделать домик для скважины своими руками
Владельцы автономной скважины должны предусмотрительно приготовить для нее укрытие от внешнего воздействия и покушения злоумышленников. Домик для скважины своими руками...